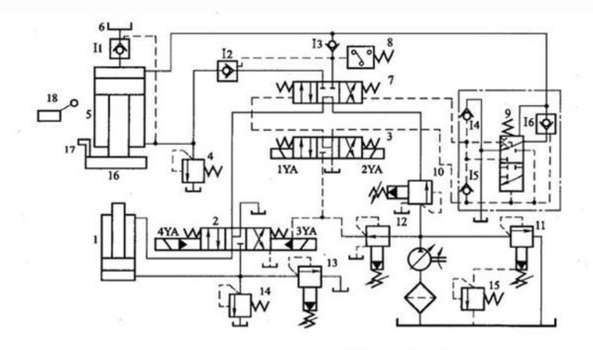
液壓機中的液壓油缸是將鍵入液體的工作壓力能轉化成活塞桿勻速直線運動的機械動能。說白了液壓機能就是指液體所具備的總流量與工作壓力,輸出的機械動能則是活塞桿挪動時需具備的速率v(m/s)和驅動力f。全部這種主要參數全是靠工作中容量的轉變來進行的,因此說液壓油缸是設備中的一種容量式的實行元器件。其油缸中的主缸運動工作原理解刨圖及細節步驟展示如下:
首先:液壓機快速下行快速下行時,電磁鐵IYA通電,先導閥3和主缸換向閥7左位接入系統,液控單向閥I2被打開。在主缸5快速下行的起初階段,尚未觸及工件時,主缸活塞在自重作用下迅速下行。這時液壓泵的流量較小,還不足以補充主缸上腔空出的體積,因而上腔形成真空。處于液壓機頂部的充液箱6在大氣壓作用下,打開液控單向閥ii向主缸上腔加油,使之充滿油液,以便主缸活塞下行到接觸工件時,能立即進行加壓。這時系統中油液流動的情況為:
進油路:液壓泵→順序閥10→主缸換向閥7(左位)→單向閥I3→主缸5上腔
回油路:主缸5下腔→液控單向閥I2→主缸換向閥7(左位)→下缸電液換向閥2(中位) →油箱
2、接觸工件,慢速加壓在滑塊16接觸到工件后,阻力增加,這時主缸5上腔壓力迅速升高,關閉液控單向閥I1,這時只有液壓泵繼續向主缸上腔提供高壓油,推動活塞慢速下行,對工件加壓。加壓速度僅由液壓泵的流量來決定,油液流動情況與快速下行相同。
3、保壓延時當主缸上腔的油壓達到預定數值時,壓力繼電器8發出信號,使電磁鐵IYA斷電,主缸先導閥3和主缸換向閥7都回復中位,主缸上、下油腔封閉。液壓泵處于卸荷狀態,系統中沒有油液流動。而單向閥I3被高壓油自動關閉,主缸上腔進入保壓狀態。保壓時間由壓力繼電器8控制的時間繼電器(圖中未畫出)控制,能在0~24min內調節。這時的油液流動情況為:
液壓泵→順序閥10→主缸換向閥7(中位)→下缸電液換向閥2(中位)→油箱
4、泄壓、快速返回保壓結束(到了預定的保壓時間)后,時間繼電器發出信號,使電磁鐵2YA通電,主缸先導閥3右位接入系統,釋壓閥9使主缸換向閥7也以右位接入系統。這時液控單向閥I1被打開,使主缸上腔的排油全部排回充液箱6,當充液箱6內液面超過預定位置時,多余油液由溢流管(圖中未畫出)排回主油箱。油液流動情況為:
進油路:液壓泵→順序閥10→主缸換向閥7(右位)→液控單向閥I2→主缸5下腔
回油路:主缸5上腔→液控單向閥工1→充液箱6
液壓機中的釋壓閥9是為了防止保壓狀態向快速返回狀態轉變過快,在系統中引起壓力沖擊而設置的。因為若此時主缸上腔立即與回油相通,則系統內液體積蓄的彈性能將突然釋放出來,產生液壓沖擊,造成機器和管路的劇烈振動,發出很大的噪聲,所以保壓后必須先泄壓然后再返回。故系統中設置了釋壓閥9。它的主要功用是使主缸5上腔釋壓之后,壓力油才能通入該缸下腔,從而實現由保壓狀態向快速返回狀態的平穩轉換。其工作原理如下:
在保壓階段,釋壓閥9以上位接入系統;當電磁鐵2YA通電,主缸先導閥3右位接入系統時,控制油路中的壓力油雖已進入釋壓閥閥芯的下端,但由于其上端的高壓未曾釋放,閥芯不動。而液控單向閥I6(閥芯中帶有小型卸荷閥芯)是可以在控制壓力低于其主油路壓力下打開的,因此泄壓油路路線為:
主缸5上腔→液控單向閥I6→釋壓閥9(上位)→油箱
于是主缸5上腔的壓力經液控單向閥I6逐漸釋放,釋壓閥9的閥芯逐漸向上移動,最終以其下位接入系統,它一方面切斷主缸5上腔通向油箱的通道,一方面使控制油路中的壓力油進入主缸換向閥7閥芯的右端,使其右位接人系統,實現滑塊的快速返回。另外,主缸換向閥7在由左位轉換到中位時,閥芯右端由油箱經單向閥I4補油;在由右位轉換到中位時,閥芯右端的油液經單向閥is排回油箱。
5、原位停止當返回到預定位置時,滑塊上的擋塊17觸動行程開關18,使電磁鐵2YA斷電,主缸先導閥3和主缸換向閥7都恢復到中位。主缸被閥7鎖緊,活塞停止運動,此時液壓泵在低壓下卸荷。
- 上一篇:液壓機維修維護及售后保養方案與技巧
- 下一篇:全聯小編給你講解卷板機的使用特點




陜公網安備 61011102000521號